I am borrowing the symptoms from C1's door lock issue, but I didn't want to hijack his thread. I have finished for now, but will use this thread to continue with any other diagnostic help that comes to mind. Please feel free to add here, it is my hope this will be a good reference for someone trying to figure out electrical issues.
1st you need to start with as complete a set of symptoms as you can. What works and what doesn't or doesn't work correctly. Electrical circuits often share power and/or ground connections with other systems and the symptoms help you use a schematic to narrow in on the problem areas.
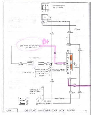
2nd with a good understanding of symptoms scan, print and trace the flow of electricity through the problem component. Some schematics are complex, so don't do this in the book... you may want clean copies for future use. While following/tracing powerflow, I find highlighters are helpful as well as a few colors so you don't get things mixed up. First highlight the load(s) in your circuit with one color. Before the load is + after the load is -, make them different colors. Controls can be + or - side or both. If 2 or more loads are in series you don't get - until after the last load, and the loads will divide the voltage between them. use a different color between loads in series... I am not going to address that here, but can after.
This concern starts at the symptoms of the driver's door lock doesn't lock or unlock from any switch, but all other door locks work fine. Also noted is when cycling the lock switch several times, all locks go dead for a moment. The power seats run slow too. The door does lock and unlock with the key.


I only highlighted the one circuit, this schematic doesn't show if it is for lock or unlock... but that doesn't matter because neither work at this actuator. The switch side of the relay works all locks together, because the other locks work, I can eliminate the switch all control circuits to the relay(coil side), the relay itself works. The problem MUST be after the splice and because these circuits do not change polarity like a reversible motor actuator it cannot be a wire causing both lock and unlock to fail. UNLESS the actuator has a ground wire, it is not clearly drawn as case ground.
The only logical conclusion as to why the lock actuator wont lock or unlock electronically is a ground issue or a failed actuator.
If the lock mechanism was jammed and not moving, the electrical possibility would not be addressed until the mechanical issue was diagnosed.
Either way the door panel has to come off because there is no connector to isolate the driver door lock actuator outside the door.
1st you need to start with as complete a set of symptoms as you can. What works and what doesn't or doesn't work correctly. Electrical circuits often share power and/or ground connections with other systems and the symptoms help you use a schematic to narrow in on the problem areas.
2nd with a good understanding of symptoms scan, print and trace the flow of electricity through the problem component. Some schematics are complex, so don't do this in the book... you may want clean copies for future use. While following/tracing powerflow, I find highlighters are helpful as well as a few colors so you don't get things mixed up. First highlight the load(s) in your circuit with one color. Before the load is + after the load is -, make them different colors. Controls can be + or - side or both. If 2 or more loads are in series you don't get - until after the last load, and the loads will divide the voltage between them. use a different color between loads in series... I am not going to address that here, but can after.
This concern starts at the symptoms of the driver's door lock doesn't lock or unlock from any switch, but all other door locks work fine. Also noted is when cycling the lock switch several times, all locks go dead for a moment. The power seats run slow too. The door does lock and unlock with the key.


I only highlighted the one circuit, this schematic doesn't show if it is for lock or unlock... but that doesn't matter because neither work at this actuator. The switch side of the relay works all locks together, because the other locks work, I can eliminate the switch all control circuits to the relay(coil side), the relay itself works. The problem MUST be after the splice and because these circuits do not change polarity like a reversible motor actuator it cannot be a wire causing both lock and unlock to fail. UNLESS the actuator has a ground wire, it is not clearly drawn as case ground.
The only logical conclusion as to why the lock actuator wont lock or unlock electronically is a ground issue or a failed actuator.
If the lock mechanism was jammed and not moving, the electrical possibility would not be addressed until the mechanical issue was diagnosed.
Either way the door panel has to come off because there is no connector to isolate the driver door lock actuator outside the door.
Last edited:


















