jrdudeman
Member
All the information is probably right here on this 1971 Master Tech record....
Very nice but not much help to those who don't have that record.All the information is probably right here on this 1971 Master Tech record....
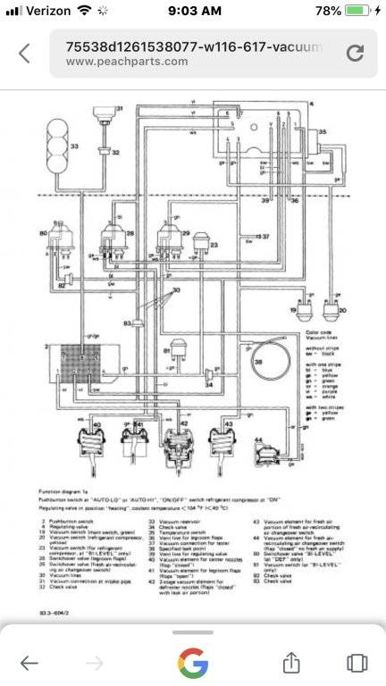
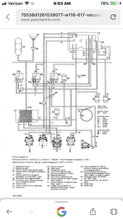
View attachment 201301
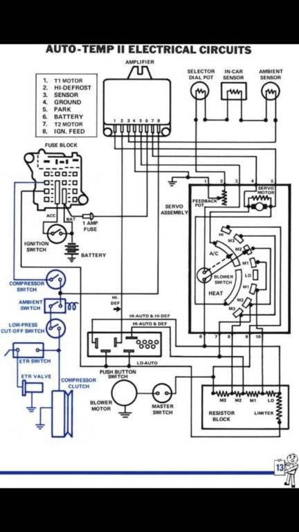
View attachment 201302
I believe the real issue most seem to have... is the cost of the parts. If the parts were readily available and under a grand (IIRC the upgrade servo is something like $1200-$1500), we'd see a bunch more "hanging parts" threads. Unfortunately, between expensive parts, hard to find parts and plain ol unobtainaium parts... plus the belief that a switch,voltmeter and vacuum gauge (the miller tool) is going to magically solve all your problems... lots of folks just do without or sit around hoping an easier solution will float to the surface.Sorry, but I had to disagree... if it were as simple as you say it is, nobody would be bitching about it, and everyone would have a working system, and it wouldn't be an issue. Plain and simple, the system worked when they were new but VERY difficult to fix, diagnose, and repair in the later years. There is no guarantee, that after dumping $700 plus dollars, into two parts that it will work properly. It is well known that these are very problematic and intricate systems so please don't soft soap it and lead people to believe that it's an easy fix. It's just not so.
I am sure you're correct that he has something better than finding the obsolete tool for diagnosing these. I keep meaning to gut the parts car dash and compare the miller tool to simpler voltmeter/vacuum gauge diagnostics. I just continue to distract myself with other projects.Here’s the link:
865-482-9175
I said “Performance Analysis has...” I did not say “Performance Analysis has, available on their website...”
George Murphy is a friendly guy. Push the link and leave a message. He’ll call you back.
Glad to see you've let that go to a new home.

I’m so sorry for you! You may have ATC II-induced PTSD! I went through the huge gamut of repairs myself. We could start a support group!Sorry, but I had to disagree... if it were as simple as you say it is, nobody would be bitching about it, and everyone would have a working system, and it wouldn't be an issue. Plain and simple, the system worked when they were new but VERY difficult to fix, diagnose, and repair in the later years. There is no guarantee, that after dumping $700 plus dollars, into two parts that it will work properly. It is well known that these are very problematic and intricate systems so please don't soft soap it and lead people to believe that it's an easy fix. It's just not so.
George’s method requires a VOM and a couple clip leads. I absolutely hate ATC II (and ATC I for that matter). I would MUCH prefer to have regular controls. It is a simple system, to my mind but it is finicky, expensive and lackluster, for sure!I believe the real issue most seem to have... is the cost of the parts. If the parts were readily available and under a grand (IIRC the upgrade servo is something like $1200-$1500), we'd see a bunch more "hanging parts" threads. Unfortunately, between expensive parts, hard to find parts and plain ol unobtainaium parts... plus the belief that a switch,voltmeter and vacuum gauge (the miller tool) is going to magically solve all your problems... lots of folks just do without or sit around hoping an easier solution will float to the surface.
I just haven't done it yet, but firmly believe these systems should be as diagnosable as Javier proved on his Formal thread.
Problem is, once the diagnosis is done, you may hang parts to find more parts are needed... then there is the fun of finding suitable vacuum motors and controls... age and complexity are the big enemies here. Probably would be less of a big deal in a high dollar car, but who wants to double their investment for A/C?
I am sure you're correct that he has something better than finding the obsolete tool for diagnosing these. I keep meaning to gut the parts car dash and compare the miller tool to simpler voltmeter/vacuum gauge diagnostics. I just continue to distract myself with other projects.
And when I say simple, what I mean is logical and easily understood in operation. It is not some unfathomable mystery!George’s method requires a VOM and a couple clip leads. I absolutely hate ATC II (and ATC I for that matter). I would MUCH prefer to have regular controls. It is a simple system, to my mind but it is finicky, expensive and lackluster, for sure!
I’ll say a bit more on this: I absolutely despise ATC II. It is expensive and problematic and finicky. It is however, quite simple to understand and diagnose. It certainly gets more difficult from there out. 78Brougham is absolutely right to warn most people off.Sorry, but I had to disagree... if it were as simple as you say it is, nobody would be bitching about it, and everyone would have a working system, and it wouldn't be an issue. Plain and simple, the system worked when they were new but VERY difficult to fix, diagnose, and repair in the later years. There is no guarantee, that after dumping $700 plus dollars, into two parts that it will work properly. It is well known that these are very problematic and intricate systems so please don't soft soap it and lead people to believe that it's an easy fix. It's just not so.
Happy Sunday! It's a super hot and humid day here today, which got me thinking about the 73 T&C's A/C system. It's AutoTemp II...and wow does it look complicated. I'm not well-versed in all things AC, but am hoping that you can steer me in the right direction.
I know I will not be using R12. It will be either R143a or Duracool. I will not be upgrading the compressor and condenser at this time.
I haven't even checked yet to see if the compressor turns on/clutch engages. I'm sure there are threads on AT2 overall that would give me much needed insight, but I can't find them.
I do have the FSM, but I guess what I'm looking for is if there have been discoveries made by other FCBO peeps that will make this process easier. Any guidance?
Thanks in advance!
I’ll say a bit more on this: I absolutely despise ATC II. It is expensive and problematic and finicky. It is however, quite simple to understand and diagnose. It certainly gets more difficult from there out. 78Brougham is absolutely right to warn most people off.